Si la prolifération des capteurs est clairement palpable dans les usines, les sites de transformation, voir les systèmes d’immotique les plus récents, cette ubiquité des capteurs se traduit par une évolution importante : les industriels doivent traiter un grand nombre d’entrées/ sorties sans modifier le format des contrôleurs utilisés. Les entrées-sorties (E/S) peuvent être numériques ou analogiques, ce qui implique de concevoir un module d’E/S haute densité en tenant compte des contraintes de dimensions et de chaleur. Dans cet article, nous nous sommes intéressés aux entrées/sorties numériques ; nous aborderons le sujet des E/S analogiques dans une prochaine publication.
De manière générale, les entrées/sorties numériques qui équipent les automates programmables industriels (PLC) ont été réalisées au moyen de composants discrets (résistances ou condensateurs), ou pilotées à l’aide de transistors FET individuels. La double nécessité de minimiser l’encombrement des contrôleurs et de traiter effectivement deux à quatre fois plus de voies a amené les concepteurs à abandonner les approches discrètes au profit de solutions intégrées.
Un article entier ne suffirait pas pour couvrir les inconvénients des approches discrètes, notamment lorsque huit voies ou plus sont traitées par module. C’est pourquoi nous nous contenterons de rappeler que la forte dissipation de chaleur et de puissance, le nombre excessif de composants discrets requis, sans parler de leur taille et des intervalles moyens entre pannes (MTBF), et la nécessité de définir des spécifications robustes ont bel et bien sonné le glas de l’approche discrète.
La figure 1 répertorie les défis techniques que soulève la réalisation de modules d’entrée numérique (DI : Digital Input) et de sortie numérique (DO : Digital Output) à haute densité de voies. Les dimensions et la chaleur sont des facteurs dont il importe de tenir compte dans les systèmes à entrées et sorties numériques.

En ce qui concerne les entrées numériques, il est également important de pouvoir prendre en charge différents types d’entrées (types 1, 2 et 3 et, dans certains cas, 24 V et 48 V). Dans tous les cas de figure, des spécifications opérationnelles robustes sont très importantes et la détection de rupture de fils parfois cruciale.
Pour les sorties numériques, les systèmes utilisent différentes configurations de transistors FET pour commander la charge. La précision du courant de commande occupe une place généralement importante, de même que les capacités de diagnostic.
Cet article montre comment une solution intégrée permet de relever certains de ces défis.
Une conception discrète classique utilise un réseau de diviseurs résistifs pour convertir un signal 24 V/48 V en un signal exploitable par un microcontrôleur. En outre, un filtre RC discret peut également être monté en frontal. Si un certain niveau d’isolation est nécessaire, on utilisera un optocoupleur externe.
La figure 2 illustre une approche discrète classique utilisée pour la mise en oeuvre d’un circuit d’entrée numérique.

Un design de ce type convient jusqu’à un certain nombre d’entrées numériques, de l’ordre de 4 à 8 par carte. Audelà, c’est rapidement impossible. Les différents problèmes posés par une approche discrète sont les suivants :
Consommation d’énergie élevée et présence de points chauds sur la carte ;
Nécessité d’utiliser un optocoupleur individuel pour chaque voie ;
Nombre excessif de composants entraînant un fort taux de défaillances (FiT : Failures in Time) et nécessitant même un format supérieur.
Plus important dans le cas d’une approche discrète, le courant d’entrée augmente de façon linéaire avec la tension d’entrée. Prenons l’exemple d’une résistance d’entrée de 2,2 kΩ et d’une tension d’entrée VIN de 24 V. Lorsque l’entrée est à 1, c’est-à-dire à 24 V, le courant d’entrée est de 11 mA, ce qui correspond à une consommation de 264 mW. Dans le cas d’un module à 8 voies, la consommation d’énergie sera supérieure à 2 W et, à 32 voies, supérieure à 8 W. Voir la figure 3 ci-dessous.

D’un point de vue purement thermique, cette conception discrète ne permet pas de prendre en charge plusieurs voies sur une seule carte.
En revanche, un module d’entrée numérique intégré présente notamment l’avantage d’abaisser sensiblement la consommation d’énergie et, par conséquent, la dissipation de chaleur. La plupart des modules d’entrée numérique intégrés se caractérisent par une limitation configurable du courant d’entrée, ce qui réduit nettement la consommation d’énergie.
Avec un courant limité à 2,6 mA, la dissipation de puissance est réduite de manière significative à environ 60 mW par voie. Un module d’entrée numérique à 8 voies peut maintenant être spécifié à moins d’un demiwatt, comme le montre la figure 4 :

Autre inconvénient de l’utilisation d’une logique discrète, les modules d’entrée numérique doivent parfois prendre en charge différents types d’entrée. La spécification standard des entrées numériques à 24 V publiée par la Commission électrotechnique internationale (CEI) est divisée en 3 types : 1, 2 et 3. Les types 1 et 3 sont généralement regroupés, car les limites de courant et de seuil sont très proches. Le type 2 affiche une limite de courant nettement plus élevée, à savoir 6 mA. Une approche discrète impliquerait une modification de la conception, étant donné que la plupart des valeurs discrètes devraient être actualisées.
Pour leur part, les composants d’entrée numérique intégrés prennent souvent en charge ces trois types d’entrée numérique. Les types 1 et 3 sont systématiquement supportés en mode natif par les composants intégrés. Cependant, pour répondre à l’exigence de courant minimum de 6 mA qui caractérise le type 2, nous devons utiliser deux voies en parallèle pour une entrée de champ et ajuster les résistances de limitation de courant. Il est alors nécessaire de changer de carte électronique, mais il s’agit d’une modification mineure.
Par exemple, les périphériques d’entrée numérique proposés par Maxim Integrated présentent une limite de courant de 3,5 mA/voie. Comme nous l’avons indiqué, nous utiliserons deux voies en parallèle et ajusterons la résistance REFDI et les résistances Rin si le système doit être interfacé avec des entrées de type 2. Pour certains composants récents, il est également possible de sélectionner la valeur du courant à l’aide d’une broche ou par logiciel.
La prise en charge d’un signal d’entrée numérique de 48 V (ce qui est relativement rare) nécessiterait un processus similaire et l’ajout d’une résistance externe pour régler le seuil de tension côté champ. La valeur de cette résistance externe est fixée de telle sorte que la limite de courant * R + seuil au niveau de la broche corresponde à la spécification du seuil de tension côté champ (définie dans la fiche technique de l’appareil).
Enfin, étant donné qu’ils s’interfacent avec des capteurs, les modules d’entrée numérique doivent être conçus en fonction de spécifications opérationnelles robustes. Lorsqu’elles sont mises en oeuvre au moyen de périphériques discrets, ces protections doivent être conçues avec soin. Au moment de choisir des périphériques d’entrée numérique intégrés, on vérifiera notamment qu’ils respectent les spécifications industrielles suivantes :
Large plage de tension d’entrée (jusqu’à 40 V, par exemple) ;
Possibilité de fonctionner sous une tension d’alimentation de terrain (7 V à 65 V) ;
Tolérance élevée aux décharges électrostatiques (protection jusqu’à ±15k V) et aux surtensions (1 kV typique).
Il est également très utile de disposer d’une fonction de diagnostic pour permettre au microcontrôleur de prendre les mesures nécessaires en cas de surtensions et de températures excessives.

Une conception typique basée sur des sorties numériques discrètes comprend un transistor FET et des circuits d’attaque commandés par le microcontrôleur. Le FET peut être configuré de différentes façons pour commander le microcontrôleur.
Par définition, un commutateur de charge high-side est contrôlé par un signal de validation (Enable) externe, et connecte ou déconnecte une source d’alimentation à une charge donnée. Ainsi, un commutateur high-side alimente la charge en courant, tandis qu’un commutateur low-side connecte ou déconnecte la charge à la terre, absorbant le courant de la charge. Bien que tous deux utilisent un seul FET, le commutateur low-side présente le problème suivant : la charge peut être court-circuitée à la terre. Si les commutateurs high-side protègent la charge contre les courts-circuits à la terre, l’implémentation d’un commutateur low-side est légèrement moins onéreuse. Parfois, les circuits de commande de sortie sont également configurés en mode push-pull, ce qui nécessite deux MOSFET (figure 6).
Les modules de sortie numérique intégrés peuvent incorporer plusieurs voies de sortie numérique dans un seul composant. Étant donné que la configuration des transistors FET varie en fonction de l’option (high-side, lowside et push-pull), différents composants sont disponibles pour mettre en oeuvre chaque type de circuit de commande de sortie.
Autre avantage des périphériques de sortie numérique intégrés, la démagnétisation des charges inductives est embarquée.
L’expression « charge inductive » désigne tout composant comportant des bobines de fil qui, lorsqu’elles sont alimentées, exécutent généralement une tâche mécanique, solénoïdes, moteurs et actionneurs. Le champ magnétique provoqué par le flux de courant peut déplacer les contacts de commutation présents dans un relais ou un contacteur, actionner des électrovannes ou faire tourner l’arbre d’un moteur. La plupart du temps, les ingénieurs utilisent un commutateur high-side pour contrôler la charge inductive, le défi étant de savoir comment décharger l’énergie dans l’inductance lorsque le commutateur s’ouvre et que le courant n’est plus appliqué à la charge. Les conséquences négatives d’une décharge incorrecte de cette énergie sont les suivantes : formation potentielle d’arcs électriques au niveau des contacts des relais, pointes de tension négative élevées endommageant les circuits intégrés sensibles, et génération de bruits en fréquences élevées ou d’interférences électromagnétiques susceptibles d’affecter les performances du système.

Dans une configuration discrète, la solution la plus courante pour décharger la charge inductive consiste à utiliser une diode de roue libre. Dans ce circuit, lorsque le commutateur est bloqué, la diode est polarisée en inverse (reverse) et ne conduit aucun courant. Lorsque l’interrupteur s’ouvre, la tension négative aux bornes de l’inductance polarise la diode en direct, ce qui permet à l’énergie stockée de décroître en conduisant le courant à travers la diode jusqu’à ce que le régime permanent soit atteint et que le courant soit nul.
Dans de nombreuses applications, notamment dans le secteur industriel où les cartes d’E/S comptent plusieurs voies de sortie, les dimensions de cette diode sont importantes, ce qui augmente sensiblement la taille et le coût du design.

Les périphériques de sortie numérique modernes implémentent cette fonction à l’intérieur du composant en utilisant une sorte de circuit d’écrêtage actif. Par exemple, Maxim Integrated met en oeuvre une fonction brevetée de démagnétisation sûre baptisée SafeDemag™, grâce à laquelle nos circuits de sortie numérique peuvent, en toute sécurité, désactiver des charges dont l’inductance est illimitée.
Pour de plus amples informations, consultez la note d’application disponible sur le site d’Analog Devices : Switching Inductive Loads With Safe Demagnetization.
De nombreux facteurs doivent être pris en compte au moment de sélectionner un périphérique de sortie numérique et certaines spécifications issues de fiches techniques faire l’objet d’une étude attentive :
Examinez l’intensité maximale continue du courant et assurez-vous que, le cas échéant, vous pouvez mettre plusieurs sorties en parallèle pour commander un courant plus élevé ;
Vérifiez que le périphérique de sortie peut commander plusieurs voies avec des courants élevés (dans toute la plage de température). Reportez-vous aux spécifications des fiches techniques pour vous assurer que les différentes valeurs, résistance passante, courant d’alimentation et résistance thermique, sont aussi bas que possible ;
La précision de commande du courant de sortie est également importante.
Les données de diagnostic occupent elles aussi une place essentielle pour assurer le rétablissement en cas d’excursion hors des limites opérationnelles. Tout d’abord, il convient de reporter les informations de diagnostic par voie de sortie : température, surintensités, circuits ouverts et courts-circuits. De manière générale, au niveau puce, l’arrêt thermique, la sous-tension VDD et les diagnostics SPI (Serial Peripheral Interface) constituent des diagnostics importants. Recherchez tout ou partie de ces paramètres dans le périphérique de sortie numérique intégré.
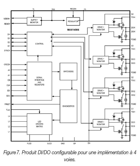
Périphérique d’entrée/sortie numérique programmable L’incorporation des entrées et sorties numériques (DI/DO) sur un circuit intégré permet de créer des produits configurables. Voici l’exemple d’un produit à 4 voies pouvant être configuré comme une entrée ou une sortie.
Ce produit possède un coeur DIO (Digital Input/Output), ce qui signifie qu’une voie peut être configurée en tant qu’entrée numérique de type 1/3 ou 2, ou en tant que sortie numérique en mode high-side ou push-pull. La limite de courant sur la sortie numérique peut être fixée entre 130 mA et 1,2 A et la démagnétisation est intégrée. Pour basculer d’une entrée numérique de type 1/3 vers une entrée numérique de type 2, il suffit de régler une broche, aucune résistance externe n’étant nécessaire. Ces périphériques sont non seulement configurables aisément, mais également suffisamment robustes pour fonctionner dans un environnement industriel grâce à une protection élevée contre les décharges électrostatiques, à une tension d’alimentation protégée jusqu’à 60 V et à une protection contre les surtensions entre la ligne et la terre.
C’est un exemple de conception entièrement différente, un module DI/DO configurable, qui peut être réalisé avec une approche intégrée.
Lorsque l’on conçoit un module d’entrée ou de sortie numérique à haute densité, il devient évident qu’au-delà d’une certaine densité de voies, une implémentation discrète ne présente guère d’intérêt. Tant du point de vue de la chaleur que de la fiabilité ou de la taille, l’option d’un module intégré sera dès lors privilégiée.
Au moment de choisir des périphériques d’entrée ou de sortie numérique intégrés, des spécifications de fonctionnement robustes, la disponibilité de fonctions de diagnostics et la prise en charge de plusieurs configurations d’entrée-sortie comptent parmi les critères importants qu’il est indispensable de prendre en compte.